Fuentes de alimentacion (parte 3)
Cuando necesitamos disponer de una fuente de alimentación con ciertas características, es buena práctica tomarse un tiempo meditando las necesidades que queremos abarcar, es decir, hemos de considerar los márgenes de tensión entre los que podemos vernos obligados a utilizar, entre los cuales es muy conveniente disponer siempre de una tensión mínima de 0 Voltios hasta lo que nos permita la economía, es decir, interviene el precio del transformador separador, el cual representará aproximadamente del 55 al 60% del costo de la fuente de alimentación de laboratorio, una vez hayamos decidido la tensión que 'podemos' utilizar (pensar que a la salida del transformador hay que añadirle aproximadamente 4V, revisa lecciones anteriores).
El transformador es la parte más importante de la fuente de alimentación y talvez lo más caro, el segundo objeto a tener muy en cuenta es el o los condensadores electrolíticos, por su tamaño a la hora del espacio y costo, no cabe duda. En segundo plano quedan el resto de componentes pasivos así mismo como el regulador de potencia (transistores de salida en este caso) que depende del tipo, yo recomiendo si es posible el encapsulado TO-3 por su robustez y fácil disipación (¡ojo!, debe aislarse cada uno eléctricamente mediante un separador de mica o nylon), con el mencionado refrigerador de aluminio, la caja metálica y los instrumentos tales como el Voltímetro y el Miliamperímetro, en este caso utilizamos dos micro amperímetros (µA) de 100µA.
Las características del transformador deben decidirse dependiendo de la tensión que deseemos a la salida de nuestra fuente de alimentación.
Para estabilizar una tensión, puede optarse entre dos procedimientos: la estabilización en paralelo o la estabilización en serie. En el primer caso, se monta el transistor de regulación en paralelo con la carga; mientras que en el segundo, el transistor se coloca en serie con la carga. El más extendido de ambos métodos es el segundo por su mayor control y es el que adoptaremos en nuestro circuito, no hay pues, nada nuevo hasta ahora. Es en el tipo de regulación en donde radica la novedad.
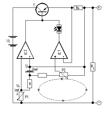
Comencemos por examinar el esquema de la fuente de alimentación de precisión de la figura 8, en el que se aprecian dos amplificadores operacionales IC1 e IC2, un transistor T de potencia de paso en serie, una fuente de corriente de referencia (Uref y R) y un potenciómetro P1.

Lo esencial del circuito es la fuente de tensión Uref con una resistencia R. Debido a que como bien se sabe, un amplificador operacional tiende a anular la diferencia de potencial entre sus entradas, regulando la señal de salida reinyectada en la entrada inversora, así, la tensión de salida es siempre igual a la tensión existente en la entrada no inversora.
La resistencia en serie R, ya que está colocada entre las dos entradas del amplificador operacional. No obstante, debido a la alta impedancia que ofrecen las entradas, al menos teórica, ninguna corriente podrá penetrar en el amplificador operacional. Entonces, la corriente derivada de la fuente de referencia seguirá el recorrido que muestra la línea de trazos en el diagrama de bloques.
Puesto que U1=U2 (el amplificador operacional se encarga de que se cumpla) la corriente será constante, independientemente de la posición del potenciómetro P1 así como, del valor de la resistencia de carga. El valor de esta corriente será Uref/R, lo que genera una tensión a extremos del potenciómetro P1 que el amplificador operacional corrige en su salida, mientras que la corriente de referencia se compensa mediante la carga. Lo cual nos proporciona un circuito que nos entrega una corriente de referencia constante incluso a 0 voltios, mediante una fuente de tensión y una resistencia.
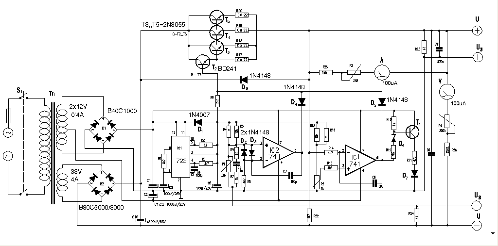
El circuitoEl circuito de la fuente de alimentación, mostrado en la figura 9, está compuesto por dos fuentes de alimentación que de alguna manera son independientes entre sí. La potencia de la etapa de salida la proporciona el secundario del devanado S2 de 35V/4A y la potencia para la fuente de referencia y alimentación de los amplificadores operacionales, la proveerá el secundario de S1 de 12V/0'5A, en el caso de utilizar un transformador de dos secundarios, en caso de dos transformadores, S2 = Tr1 y S1 = Tr2.
La alimentación de 12V está constituida por Tr1 un rectificador en puente B1 y dos condensadores C1 y C2. La tensión de referencia será suministrada por el µA723 (IC1), los componentes asociados a él se han elegido para proporcionar una tensión de referencia de 7'15V. Esta última aparece en la unión R4/R5 (R en el teórico), R15/R16 y R9 e IC2 (IC2 en el teórico).
En la figura 12, se presenta el esquema general de la fuente de alimentación para laboratorio, esta fuente es la que utilizo personalmente en mi 'labo'. Por cierto, la hice siguiendo los pasos de una revista en la que salió hace bastantes años, como da muy buen resultado no creo que haga falta cambiar nada.

Click para ampliar
figura 12
Las Salidas +Us positiva y -Us negativa, son las correspondientes a los hilos sensores, en caso de que la toma de tensión o corriente sea muy larga y alta corriente, debería ponerse, para compensar las pérdidas.
En la figura 10, se presenta la placa de circuito impreso (PCB) y algún detalle de montaje.

Click para ampliar
figura 13
Las resistencias R17 a R22 deben escogerse de cerámica y de 3W para disipar el calor. Los Transistores T2 a T5 deben montarse sobre un radiador de aluminio mediante sus respectivos aisladores de mica o nylon, además de utilizar pasta de silicona si es posible, para que el calor se transfiera más rápidamente al radiador. No se me ocurre ningún detalle más que mencionar.
En cuanto al ajuste, las resistencias R4 y R16 se montarán durante el ajuste ya que su valor final depende de la tensión y corriente de salida.
Poner P1, en posición máxima, alimentar el circuito y conectar un polímetro a su salida. Mediante aproximaciones sucesivas o tanteo, determinar el valor de R4 en paralelo con R5, esto proporcionará la tensión máxima de salida, entonces podrá soldarse R4 en su lugar.
Ahora consiste en repetir el paso anterior con P2 y R16 (en paralelo con R15), hasta hallar el valor adecuado para la corriente máxima. Poner la salida en cortocircuito y girar P2 al máximo y proceder a tantear como antes, proceder a soldar R16.
Finalmente ajustemos los potenciómetros P3 y P4 los utilizaremos como potenciómetros de ajuste para calibrar la tensión y corriente de salida que podremos visualizar por medio de los galvanómetros dispuestos a tal fin.
|
||||||||||||||||||||||||||||||||||||||||||||||||||||||||||||||||||||||||||||||||||||||||||||||||||||||||||||||||||||||||||||||||||||||||||||||||||||||||||||||||||||||||||||||||||||||||||||||||||||||||||||||||||||||||||||||