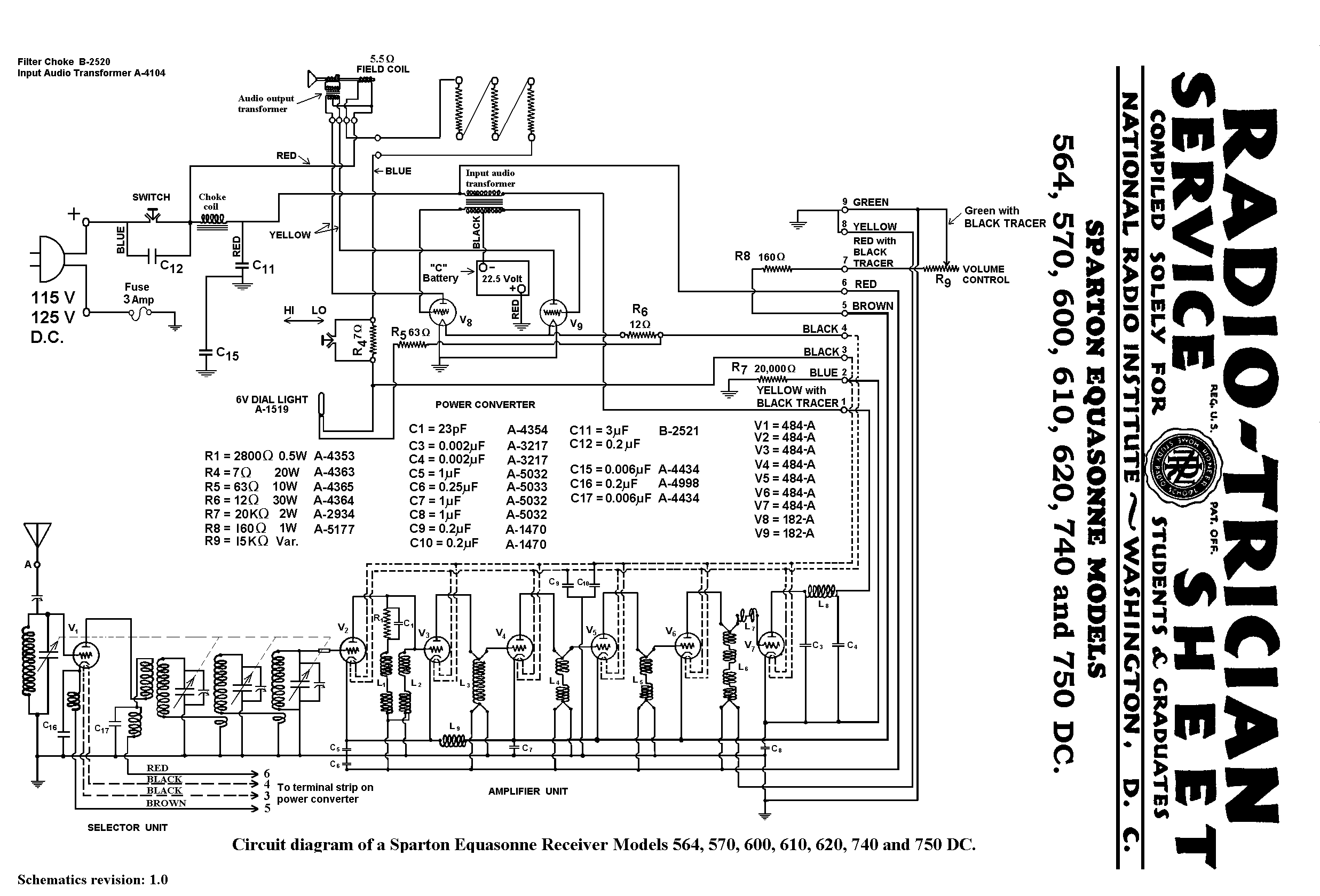
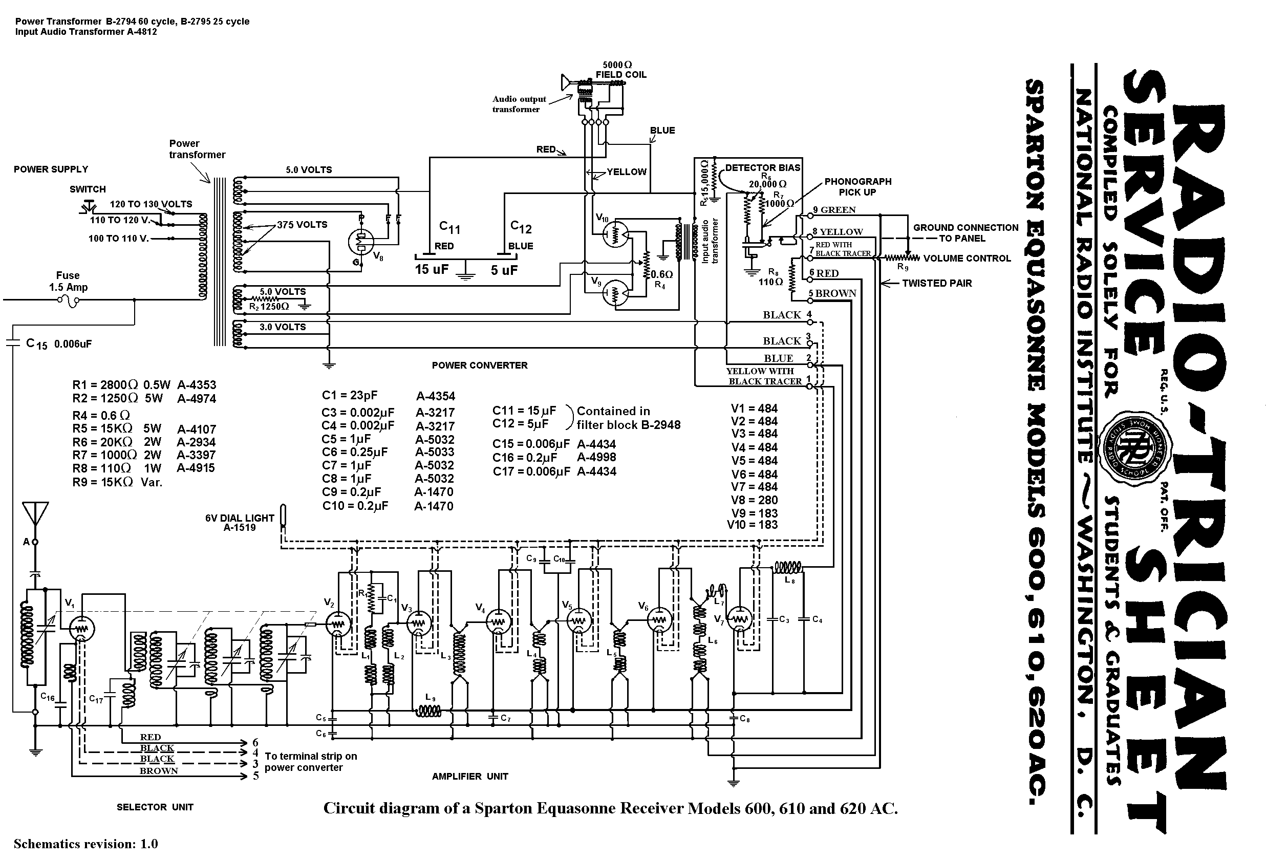
| Model 610 Equasonne | ||||||||||||
| Download schematics for the 610 AC model. Download schematics for the 610 DC model. Selector RF Amplifier Power converter Speaker Tubes Service Notes |
||||||||||||
| If you have a nice photograph of a 610 Equasonne that I could use, please e-mail me. | ||||||||||||
| Image courtesy of Jeremy Hopkin. | ||||||||||||
| The model 610 (manufactured 1930?) contains the same chassis as the models 600 and 620. All three of these models came in both AC and DC versions. The DC versions were designed to operate in areas where household current was supplied as direct current. The DC versions of these three models therefore have different power converter units than the AC versions, but use the same RF Amp and tuning selector. The 600, 610 and 620 AC circuits are very similar to that of Model 589, they share the same tuning selector unit (with the extra 484 tube) and the RF Amplifier units with the 589. These same RF Amps and the tuning selector units were also used in many other Equasonne models as well. However, the 600 series of Equasonnes differ from the 589 in that they used a Magnavox speaker with a 5000 ohm field coil, instead of 2500ohms. The power supply incorporates a secondary winding of 375 volts to the center tap, rather than 300 volts as used in the 589, presumably to accomodate for this greater resistance. Thus, although the power convertor unit of the 600 series looks a lot like that found in the 589 (also 591, 593 and 931 AC models), it incorporates a different power transformer. Model 235 uses the 600 series power transformer. | ||||||||||||